Automobiles BAZIN Frédéric


Voici quelques documentations technique utiles pour tous (Le document PDF s'ouvre dans une autre fenêtre) :

Aller directement :
  PDF de recherche de panne
  Electrovanne PSA
  Reprogrammation moteur
  Manuel Sybele Challenger
  CarProg
  Branchement et raccordement
  Bobines Ferrari
  Allumeur 123 & Mini Austin
  Bloc notes MUSTANG
  Carburateurs
  Moteurs

PDF Notices et recherches de pannes:

90-96 Brera 2.4 JTD - infos secousses moteur.pdf
90-96 C5 P0300 6FT.pdf
90-96 E87 Nez de pont.pdf
90-96 Fiesta BVR.pdf
90-96 Pajero Boite V5M3.pdf
90-96 SLK 55 AMG - info reg temperature.pdf
90-96 fiat500.pdf
95-90 407 p0263.pdf
Austin_Rover_Mini_couples_serrage.pdf
Code erreur VAG.pdf
MINI AUSTIN 1300cc - Optimisation et Préparation global.pdf
MONTAGE BOITE AUTOMATIQUE.pdf
Manuel de Reparation AIXAM.pdf
Maserati QP 2006 - 2007 Model Year Shop Manual.pdf
Note technique nº65 - Mini R50-R52-R53 Moteur de D.A tourne en permanence.pdf
Note technique nº67 Audi A3 DSG ne fonctionne pas.pdf
Note technique nº69 - Opel Astra-H et Zafira-B - P1120 P1121 et ou P1122.pdf
Note technique nº73 - Skoda Fabia-Roomster Temoin ABS-ESP allumé.pdf
Note technique nº78 - Boxer III – Jumper III - Ducato III moteur 3.0L HDI Defaut P0651.pdf
Note technique nº79 - 1.4L TSI P10A4 Moteur bloqué en mode secours - bloqué à 3000 tr.pdf
Note technique nº81 - A6 4F Ne démarre pas - pas de contact.pdf
Note technique nº82 - Suzuki Grand Vitara 1.9 DDiS - P0606.pdf
Note technique nº83 - Gamme PSA avec motorisation 1.6 16V TU5JP4 ne démarre pas code défauts P0261 P0264 P0267 P0270 P0444.pdf
Note technique nº84 - Opel avec motorisation Z16XEP accoups et ou calage - Code défaut P0300 .pdf
Note technique nº85 - C5 Manque de puissance P2141.pdf
Note technique nº87 - BMW E90-E91 Centralisation NFP.pdf
Peugeot 208 - Le contrôle de la géométrie (FLUXEA).pdf
Peugeot 306 90-96 Remplacement Capote.pdf
Porsche - Dysfonctionnement de l'actionneur de l'aileron arrière.pdf
RAV4 - Toyota 2.0 D4-D - P1228 et P0627.pdf
Tableau interactif de correspondance jante pneu.pdf
Tableaudegraissage.pdf
ford airbag_bosch_siemens_wiring.pdf
pdf_pneus.pdf

Branchement des Depressions PSA hdi (607):

Image (134).jpg
Image (135).jpg
Image (136).jpg
Image (137).jpg
Image (138).jpg

Reprogrammation:

COMMENT-SE-CONNECTER-AU-CALCULATEUR.pdf
EDC15_rev1.3.1 french.pdf
FGTech_DRIVER_LIST_CAR.pdf
FGTech_DRIVER_LIST_MOTORBYKE.pdf
FGTech_DRIVER_LIST_TRUCK_TRACTOR.pdf
Galletto_1260_manual.pdf
MISE-A-JOUR-FLASHPOINT.pdf
MISE-A-JOUR-NEW-GENIUS.pdf
MISE-A-JOUR-NEW-TRASDATA.pdf
WINOLS DIY GUIDE.pdf
WINOLS_appendre_a_programmer_eprom.pdf
WinOLS 1500 Fr.pdf

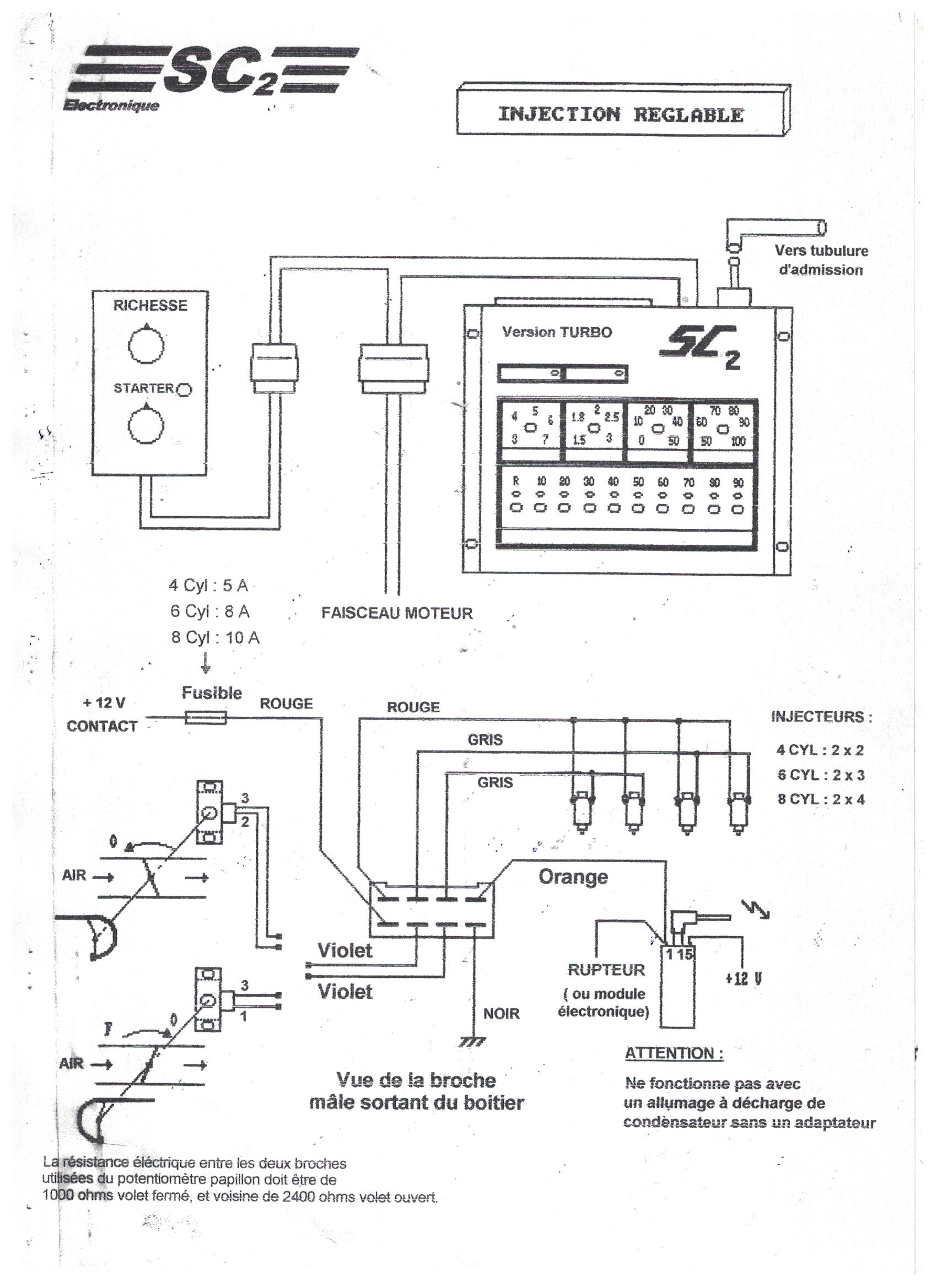
Manuel de l'injection Sybele Challenger 2:

SC2 page 1.jpg
SC2 page 2.jpg
SC2 page 3.jpg
SC2 page 4.jpg
SC2 page 5.jpg
SC2 page 6.jpg
SC2 page 7.jpg
SC2.jpg

CarProg:

CARPROG BMW Airbag Reset manual.pdf
CARPROG BMW Key programmer manual.pdf
CARPROG CR16 Airbag Reset manual.pdf
CARPROG Fr.pdf
CARPROG MB key programmer manual.pdf
CARPROG Mercedes Benz Airbag Reset manual.pdf

Manuels de branchement et raccordement:

notice_relais_Matic_v7.jpg
obd-bd9.png
prise attache remorque Europe.png
priseOBD.jpg

Bobines Ferrari:

Bobine de broite.JPG
Bobine de gauche.JPG

Mini Austin Rover & Allumage 123ignition:

Les courbes d'avance à l'allumage idéales pour Austin & 123Tune sont : 2 A B 4 6

123 MINI.pdf
123FIAT124.pdf
123Ignition.pdf
123SIX.pdf
123TunePlus_2CVGB.pdf
123_TUNEplus_manual.pdf
123_tune_manual.pdf
123tune courbe 4rv mini a plus.jpg
2cv_manual3.pdf
Austin_MINI_Optimisation_et_distribution.pdf
Courbe allumage Aldon Red.png
Courbe allumage Datch.png
Courbe d'avance Mini Cooper.jpg
Courbes 123 tuned Austin ROVER sans capsule.pdf
Courbes csi-ignition 123 tune_Austin 850-1275 avec capsule.pdf
Mini_Austin_couples_de_serrage.pdf
SWITCH4.pdf
SWITCH6.pdf
fiat500_manual.pdf
reglage-carburateurs-su-1.pdf
Installer le logiciel de configuration 123 Tune_v1.8.1

Bloc notes Mustang:

Mustang - Reglage allumage.txt
Mustang reperage.jpg
Mustang289-1.jpeg
Mustang289-2.jpeg.jpeg
Sens Allumage MUSTANG.jpg
mustang289.png

Bloc notes Carburateurs:

Carburation-K-jetronic.pdf
weber40dcoe.jpg
weber_40dcn14.jpg
weber_dcd.jpg

Notes techniques:

Audi TT RS avec moteur TFSI R5 de 2,5 L.pdf
La Passat W8.pdf
Le Moteur V10-TDI .pdf
Le concept des moteurs en W.pdf
Le moteur FSI de 2,0L à suralimentation par turbocompresseur.pdf
Moteur Audi V8 FSI de 4,2 L.pdf

Le site vous a rendu service ? Alors un mot sur notre livre d'or !